IBM 705 Drawings
Here are some drawings for an IBM 705 system.
Most are from the IBM 757 printer controller,
one of the three I/O units I have complete drawings for.
These are large black-and-white GIF files. Most are about 2500x3000.
They were scanned at 300 DPI.
Toggle Circuit
Cathode Follower
- Sheet 1 The standard cathode follower circuit.
- Sheet 2 Clamp used with trigger circuit.
Sample module
This is a sample module containing the 10's and 100's positions of
the "buffer counter", which keeps track of the print position.
There are 120 print positions on a 717 printer.
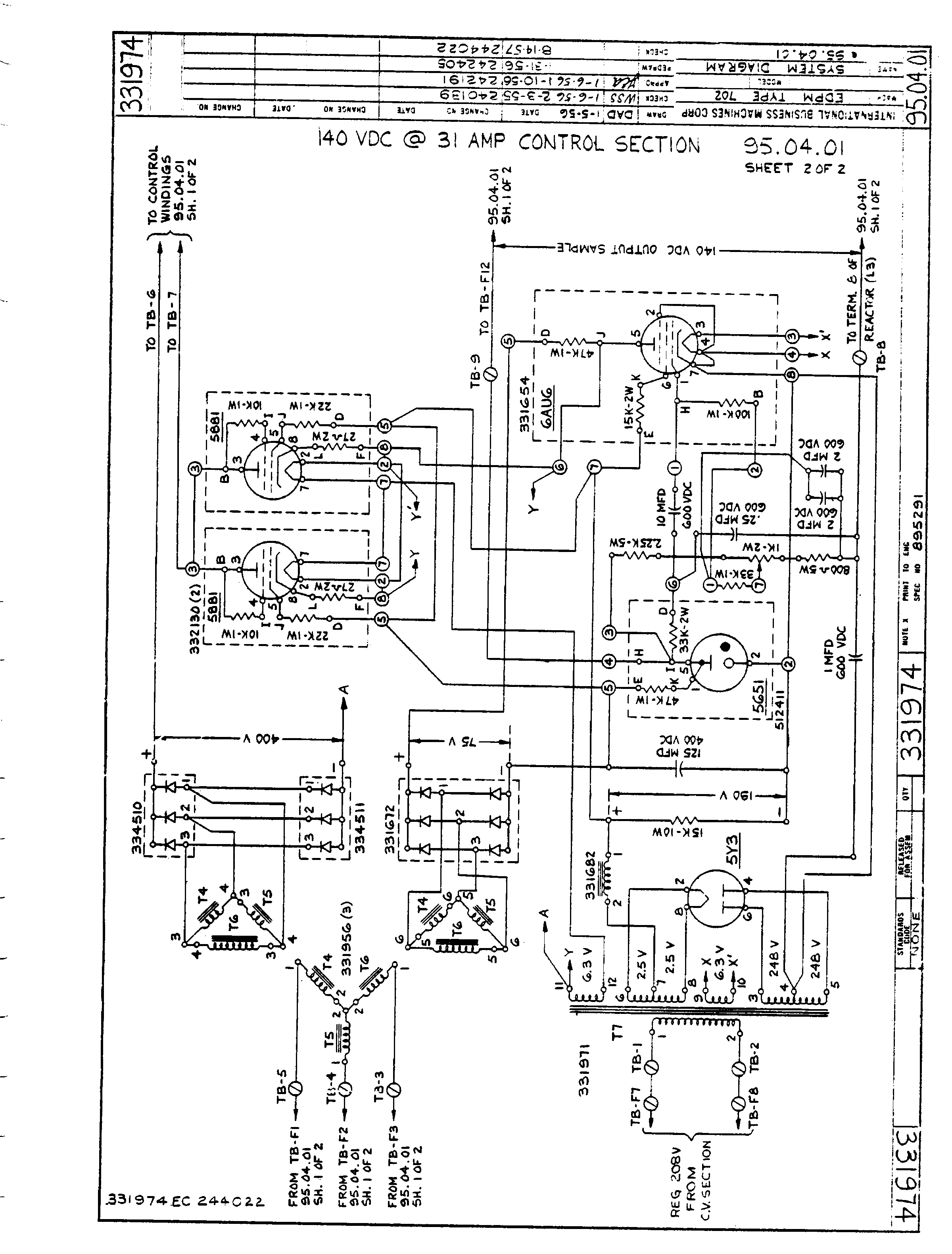
Power Supply
This is from the 705 Central Processor drawings, volume 6.
(I have only volumes 2 and 6.)
It shows the +140 power supply. Most of the supplies are similar.
- Sheet 1 Supply section.
Uses a saturable core reactor to regulate the incoming 3-phase before rectification.
- Sheet 2 Control section.
Amplifies the difference between the output voltage and a reference and
generates the bias current for the saturable core reactor.
Back to the Collection